9.0 Notes (page 4)


back to page 3

Production Alternatives

Whatever mix of the technologies described in the previous section are used, the Production function will still need some definite set of equipment and resources. This includes equipment for fabrication and materials processing, inputs of raw materials and inventory, land and buildings to house everything, and power to operate it. The Production function will also need a mix of humans, robots, computers, networking, software, and design files to control and operate it. The following sections will list alternate design options for these tasks by sub-function, and then try to apply the technologies to them.

F.2.1.1.1 Provide Production Capacity

For the overall production function, there are some general options to consider:

  • The degree to rely on initial outside supply for resources like power and water, if those will later be mostly provided internally.
  • Scaling of the various initial production elements and their growth path: expansion of existing units, replication, or larger units.
  • Sequence of construction to best reach the goals of self-production and growth. This includes use of temporary or prior phase locations.
  • The balance among funding sources, production for sale, for habitation and transport, and for expanding the production itself.

The input/output model which is being developed gives a snapshot in time of the functions and flows between them. To develop a time sequence, we will try to either use multiple versions or sheets in the model, or apply construction and manufacturing planning methods. Rather than just measure cost and schedule results, we will try to include all our evaluation criteria. The evaluation score will then vary in time (hopefully increasing), and our overall measure of "goodness" can be viewed as the total area under a curve of score vs time, assuming a fixed total time interval.

F.2.1.1.1.1 Control Location

This provides control of all operational tasks at the location level, including habitation and transport, and external flows to and from the location. Local control of individual production, habitation, and transport elements is provided separately as needed. It includes generating human, automated, or software commands either locally or remotely, displays, observation, data collection, and measurement. It also includes future planning, real time control, and retrospective analysis. The tasks include:

  • Control of External Flows - This task is to manage the input and output flows at the location level. Lower level functions may, for example, draw power or consume data bandwidth, but this function makes sure enough total capacity is available and paid for. Inputs and outputs can be divided into external from program, other program phases, other environment ranges, and other locations within the Temperate range.
  • Location Control of Production - This task issues production orders to individual production elements, based on current plans and status. Individual elements, such as an automated machine tool, will have their own local control software as needed.
  • Location Control of Habitation - This task sends commands to habitation elements as needed. For example, it may turn on street lighting or landscape watering. Private living space will generally be controlled directly by residents.
  • Location Control of Transport - This task sends commands to internal and external transport elements as needed. Mobile vehicles will generally have internal sensors and controls, but this task will issue higher level destination commands. Vehicles may use a mix of direct human operators, remote human operators, and automated self-operation.
  • Location Planning and Scheduling - Maintains location operation, maintenance, and growth plans based on program and project goals, resident requests, outside orders, status feedback, and other inputs.
  • Location Analysis - Measures previous location performance against goals and plans. Produces progress reports to overall program, and outputs to Develop Technology phase for continuing upgrades.

Operations and Maintenance Scenario:

The Control Location function uses a mix of humans who make decisions and issue commands, and automatic hardware and software which provides data and responds to the human inputs, and performs some tasks without human input. Because the location will have full time residents and likely continuing production, the control function needs to operate all the time, possibly with outside human support if not enough human operators are available locally. Scheduled and unscheduled maintenance of the control functions should be planned for with backup systems, either built-in, portable, or remote.

Design Options:

We do not expect the control functions to be completely designed at the start of location construction. Some existing software and hardware will be inherited from the Technology Development phase, and development will continue as the location grows, both from feedback and previously planned program goals. Manual operation of equipment can be used at first, but provision for adding computer control and robotics should be included. Monitoring software and design files can be used from the start even if the resulting design is operated manually. Adding direct manufacturing from the design files is a later goal. The skills and tasks for the humans have to be accounted for in the design so that you get a reasonable set of jobs that actual people can accomplish.

We assume that the control system hardware as a whole will be based on modern computers and networking. This technology has developed rapidly, and is expected to continue to improve. It also has massive research and development funding, so trying to improve on it in this project would have negligible effect. Since the design will not be complete initially, and the location will be growing, the design should provide for lots of growth and flexibility. For example, whatever fiber optic cabling is installed should allow for easy addition and replacement. For the software side we expect to use a mix of commercial, open-source, and custom design. We should try to keep the data format independent of the software, to preserve the option to change or upgrade, and to allow transfer among participants who prefer different tools. Local control software for individual machines, and remote operations, is more likely to be customized, while general network operation and planning software is likely to be standardized. We will not specify particular packages, but leave that for when specific needs are known.

F.2.1.1.1.2 Supply Power

This function is to supply all forms of power to the location, including electrical, thermal, hydraulic (via stored energy), and others. It also includes providing a significant surplus as a goal. Power can be divided by demand class - residential and control power need to be more reliable than some industrial that can be deferred. It can also be divided into fixed and portable power. Renewable power such as solar and wind require significant capture area, which may be doubled up with other uses. The key variables for renewable power is to reduce capital and maintenance costs, since they do not require fuel supplies. There are several options for power sources, and a likely design will include more than one of the following:

External Power:

Supply of electricity or natural gas from outside is the conventional approach. At least at first, outside sources will be needed during construction. They may continue to be needed later when demand exceeds internal supply, and the connections maintained later to deliver a surplus. For a Temperate location near a developed area, external sources should be readily available, though sale of surplus power may be regulated.

Solar Thermal:

This includes direct heating for processes that need general heating, and electric generation by thermal engines.

Heliostats - A heliostat is a mirror used to direct sunlight, generally to concentrate it. This can be a single dish, or one or more flat or curved mirrors. Several arrangements of mirrors are possible, depending on size and power levels:

  • A field of individually steered heliostats aimed at an elevated central target. This is the preferred option for very large power supplies.
  • A single steerable parabolic or hyperbolic dish pivoting above a heating target, such that the target remains fixed. The steering is by cable or hydraulics to maintain pointing at the sun. In the parabolic case, a either a secondary mirror directs the sunlight back down, or a shallow partial parabolic ring focuses horizontally to the target. In the hyperbolic case, the mirrors directly focus on the target. A counterweight system can maintain low center of gravity and balance for the overhead dish.
  • A Fresnel arrangement is a relatively flat layout of mirrors each aimed at the focus point. This allows for a single pointing mechanism consisting of elevation plus rotation to account for seasonal and daily movement of the Sun. Fresnel layouts can be fixed to a ground mount, or move horizontally on rails to follow the Sun.

For any of these arrangements the target can be either directly at the focus, or directed to a stationary point by a secondary mirror. A workshop building below or near the mirrors can provide both a protected place to work, and support structure for the mirrors, but open-air work may be suitable in some cases An entry hole in the roof or side can allow the concentrated light to reach a furnace area. With additional directing mirrors, multiple heliostats can combine their light, or redirect to different tasks as needed. By changing what is at the focus point, the furnace can perform different tasks. Sunlight can be blocked by clouds, or higher temperatures needed than the mirror system can reach. For these, an auxiliary heat source may be needed. An interesting aspect of solar furnaces is they can potentially create glass for more mirrors, thus support self-expansion.

Thermal Storage - To get heat in, you use solar-thermal concentrators to heat a working fluid, and a radiator and fan to transfer heat from the working fluid to your gravel bed. To get heat out, you reverse the fan and draw cold air through the gravel bed to reheat the working fluid. The working fluid (likely water) also drives a turbine/generator to make electricity. During the day, the heliostats heat the working fluid, part of which goes directly to the generator to make power, and part to heat the gravel bed. At night, you tap the stored heat and run off that. Gravel is about the cheapest energy storage device you can imagine. You still need to build a container, and the radiator/fan setup to pump heat in and out, but you are talking about pretty conventional concrete and insulation for the construction, so it should be low cost. In larger sizes you benefit from lower surface to volume ratio.

Low grade thermal storage can also be used for heating buildings, and there may be an opportunity to double up the use of the storage device. For this purpose the heated air is either sent directly to the buildings, or the heated working fluid is piped to the destinations.

Solar Electric:

This option is mainly to use photovoltaic panels to generate electricity, although a search should be done to identify any recent alternatives that might be practical. Photovoltaic is typically lower area efficiency than thermal conversion, but it can be integrated with building roofs. It also functions with diffuse sunlight, which solar thermal does not. Making semiconductors is more demanding than making steam turbines, but if silicon metal is an output from material processing, it is worth exploring either making complete panels, or trading the silicon for completed panels from others.

Wind Turbines:

Wind exists in most places, but enough wind to be worth collecting does not at conventional construction costs. With advanced production the cost may be lowered enough to have it make sense in more temperate areas. An alternative to conventional large wind turbines is to mount smaller units on a tall structure, to access higher winds above ground level. Another alternative is to build wind turbines at a good location remote from the rest of the location, sell the power, and buy equivalent power locally. This in effect uses the existing power grid to transmit the power, though in practice it may be different units of power going in and out.

Bioenergy:

This is growing plants or microorganisms for combustion heating or fuel sources. It may be operated in parallel with providing food or wood from different parts of the plant. An option here is to use CO2 off-gassing from other processes, or enhanced carbon capture from the air to increase growth rates. Bioenergy is useful for portable power, and energy storage for times when other sources are not producing.

Other Sources:

Other energy sources are less likely to be available locally, such as hydroelectric or fossil fuels, or more difficult to install, like geothermal sources. The latter requires extensive drilling. They should be considered, though.

The selection of energy sources cannot be done in isolation. The total amount and dispatch reliability will depend on other parts of the location, and the mix of sources can be integrated with other operations. Use of leftover heat is called Co-Generation in the energy field, but we are looking at more integrated flows than that. The approach we will take is assume all available energy sources are used, determine their interaction with the rest of the location, then optimize the individual quantities to fit the demands.

F.2.1.1.1.3 Extract Materials

This includes excavation and mining, water, and air collection, and harvest of plants, either directly at the location or nearby, using location equipment. The goal is to obtain the majority of total materials from local supply, or recycled local or outside sources. The alternatives to meeting total materials needs include mining owned land for raw materials, using mining rights to other land, or delivery of bulk materials produced by others. The amount and geology of owned land will vary according to the option chosen.

  • Excavation and Mining - This equipment can be shared with equipment for site construction and growing organics. The basic needs are a powered vehicle with hydraulic attachments, and transport vehicles or trailers to move the materials extracted to the point of use or processing. Lower power versions can use electric storage, with the possibility of portable solar collectors with wired or beamed energy to sustain operation for more hours. Higher power versions could use diesel-electric or diesel-hydraulic power sources, using conventional or biodiesel fuels. The core vehicles would fall under the Transport function, and specialized attachments would be under this function.
  • Water Collection - Original sources of water include rainfall, condensation, flowing water, and ground water to the extent it does not exceed natural recharging. Recyclable water is an output from other functions. All water sources are delivered to Process Materials for clean-up to required levels.
  • Air Collection - This is likely limited to compressed air for various uses. Extraction of CO2, Oxygen, Nitrogen, and other trace components will be considered, in which case a method to collect it is needed.
  • Harvest Plants - This follows Grow Organics for location property, and is the sole task for nearby locations. It is divided by size between timber and other plants. The same core vehicles as for Excavation are used, but with specialized attachments. This function ends when the harvested items are in storage, ready for processing.

F.2.1.1.1.4 Process Materials

This includes conversion of raw materials to finished materials inventory, ready for storage, parts making, or consumption. It can use chemical, mechanical, or thermal processes, and operate as a continuous flow or in separate batches. We can organize the processing according to output materials, then identify the production elements needed to execute the processes, and finally integrate the processes with the rest of production and the full location. Outputs will likely include many of the following: stone and concrete, metals, ceramics, glass, wood, fibers, electronics, organic and inorganic compounds, fertilizers, and clean water.

Design Options:

On Earth we have a choice between processing our own raw materials, or producing finished items for sale and using that plus initial funds to pay for required materials. The Earth is a differentiated planet, so each location tends to have a different set of materials available. Historically, materials processing is then also differentiated by location, and the resulting products delivered to where needed. A sufficiently well designed processing flow, integrated with the rest of the activities at a location, can shift the economics to do more of the work locally.

The ability to take any random input and turn it all into finished materials is likely to be too complex for a location sized for 75-660 people. Instead we will look at individual processes according to total mass flow, economic value, or well they enable growth. The masses required will be derived first from the needs of Habitation and Transport, then worked back to Production. This will identify candidates for the starter set, and ones to add as the location develops. We will also look forward somewhat past the current project towards building future locations. Individual material processes then need to be combined with each other, other production functions, and the rest of the location. Combined sets will be evaluated across all the criteria to develop a total score later in the study. This will need to be done iteratively, since we don't know at the start all the elements that will be needed. We may apply a trade tree process to narrow the many possible options to a more manageable set.

Output Materials

We start by identifying what categories of materials are needed to build and operate the location, without regard for whether we will process them locally. Later we will consider what subset of them to start with and incorporate during growth:

  • Stone and Concrete - The materials inventory needed for this category may include sized crushed stone to use directly as gravel beds, larger rubble and dimension stone if suitable for that kind of construction, sand for filter beds and the fine aggregate of concrete, and lime and cement for mortar and concrete.
  • Metals - In modern civilization, iron and steel makes up 95% of total metals use, so this is likely to be the first one needed. Varieties include cast iron, structural steel, and alloy steels. Copper, Aluminum, and brass are also likely to be needed in significant amounts, and smaller amounts of metals like zinc for coatings, and other elements for alloying with iron, or specialty metals.
  • Ceramics - Materials inventory needed include clay and sand for brick making, roof tiles, paving, household wares, and high temperature linings and containers. Carbides and mineral oxides are used in fabrication for cutting and abrasion.
  • Glass - Ordinary soda-lime glass needs Silica, Sodium Carbonate, and Calcium, Magnesium, and Aluminum Oxides. These may come from mineral sources, or from pre-existing glass scrap. Specialty glasses need Boric or Barium Oxide.
  • Wood - Trees in their natural state (green) are typically the wrong size and high in water. Therefore they must be sawn and dried to 8-19% by weight relative to perfectly dry wood. For some purposes the sawn wood is re-assembled into larger uniform pieces with adhesives, leaving out defective parts. Different species have varying properties. Since trees take longer to grow than the intended construction time of the location, supply must be by selection of proper land at first. Long-term maintenance and modification can be supplied by planting.
  • Fibers - This includes both natural (cotton, wool, etc) and synthetic (glass, basalt, carbon, polymer).
  • Electronics - This includes materials for electrical and electronic devices, including wires, insulators, motors, generators, batteries, switches, relays, transformers, resistors, capacitors, inductors, filaments, silicon, dopants, and other semiconductors, and other materials.
  • Organic Compounds - This includes all chemicals which include carbon atoms, regardless of source, and which do not fall into one of the other categories. Examples include organic polymer plastics, and lubricants and cutting fluids for parts making machinery.
  • Inorganic Compounds - This includes all chemicals which do not have carbon atoms, and which do not fall into one of the other categories. Examples are bleach and activated charcoal for purifying water.
  • Fertilizers - These materials include rock dust, lime, composted or treated organics, biochar, and chemical fertilizers.
  • Clean Water - Both original and recyclable water needs to be cleaned to proper levels for the intended use

Processing Elements

A number of separate elements, each of which can do one or a small number of process steps can be listed:

  • Furnaces - A furnace is a device to generate high temperatures to process some material. They can be heated by combustible fuels, electricity, solar energy, or other energy sources. The simplest early furnaces were used for brick making, where the fresh bricks were stacked leaving tunnels to add fuel. Thus the raw bricks served as both the furnace and product. Since the bricks on the outside of the stack tended to not get as hot, a second firing could be done after inverting the stack so the well fired bricks from the first firing were on the outside, and the less fired bricks were now on the inside. A Pottery Kiln can similarly be made by shaping it, then having it harden itself in an initial firing. Once an initial ability to make bricks and pottery items is available, more complex furnaces can be built. A particular type of pottery item is a Crucible, which is simply a container designed to withstand high temperatures, such as for metal casting.

A Reduction Furnace can reduce oxidized metals to their pure form. The most common type is the Blast Furnace, where a blast of air run through a mix of iron ore, coke, and limestone generates both high temperature and a reducing environment from carbon monoxide. The combination removes the oxygen from iron oxide in the ore, and the raw iron sinks to the bottom of the furnace in molten form, where it can be tapped off. A more modern process reduces pellets of ore directly using CO and H2 Mixtures. A different type of furnace called a Kiln generates lime from limestone or Portland cement from limestone and shale by simple heating to sufficient temperature. With the addition of sand and gravel, these can be used to make mortar or concrete.

Foundry and Hot Mill - A foundry creates hollow molds, into which molten metal is poured, creating Castings. These can be fairly complex, and close to final shape. The castings can then be finished in a machine shop to final tolerances. The composition of the molten metal can be adjusted by adding alloying elements and scrap metal from various sources. A hot mill takes the raw metal from a furnace and uses rollers or dies to shape and size it to create raw stock. When kinetic impact is used to shape the hot metal, it is called Forging. Some metal alloys will harden or soften based on specific heating and cooling cycles. This can be done either before or after machining.

One concept is to use concentrated sunlight using mirrors as a general purpose furnace. By swapping what is at the focal point, you can calcine limestone to make cement, melt metals for casting, generate power or thermal storage, or melt glass to make more mirrors.

Integrated Processes

  • Chemical Processing - The individual process elements listed above can make relatively simple chemical changes to the raw materials. To perform more complex conversions, chemical processes that link multiple elements will be needed. The following diagrams are two examples of complete chemical process flows, starting from raw materials and finishing with purified metals. They are not likely to be the final processes we will choose for our design, but illustrate the ideas of an integrated flow, and how such processes are made up of relatively simple steps. The steps are called Unit Operations in chemical engineering, which cannot be broken down further into simpler operations. Any number of such unit operations linked together make up a Process. We have as a goal to permit flexible operations to make a wide variety of products as needed. Thus rather than link the operations permanently, as is normally done in a commercial plant, we would consider them as modules that can be rearranged as needed.

Carbothermal Reduction - This is the use of carbon and heat to reduce metal oxides to metals. Producing iron is traditionally done as a single reduction process in a blast furnace. By using a more complex flow like this one you can generate a variety of other metals:

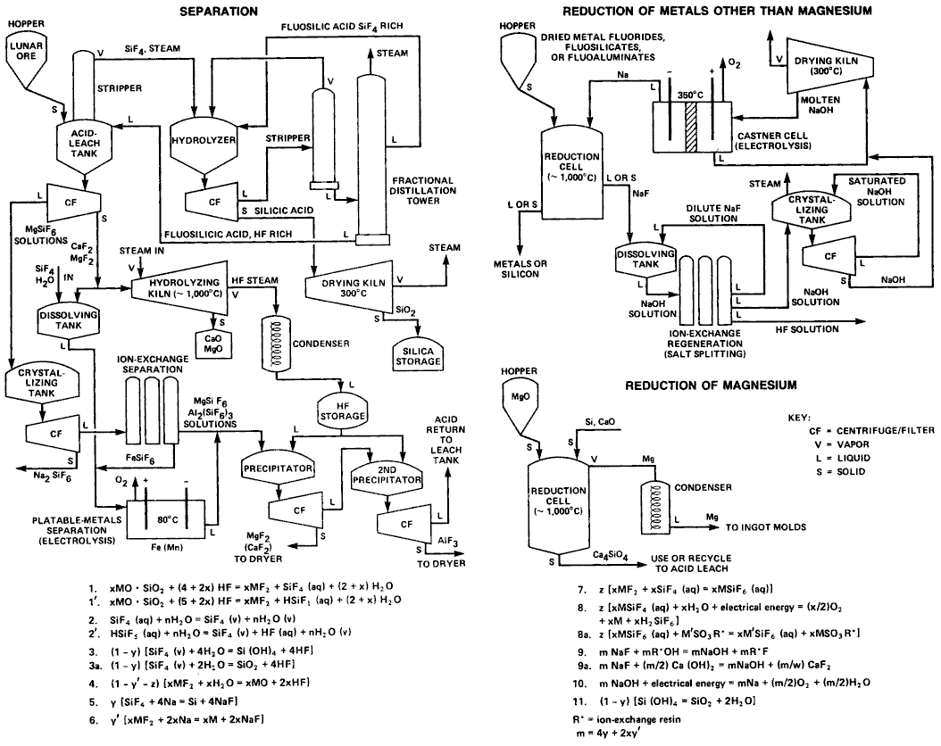
Hydro-Fluoric Acid-Leach - The HF leach process was devised around 1981 to process Lunar rock into metals with low use of volatiles or rare chemicals, since those are hard to find on the Moon. It takes advantage of Fluorine being more reactive than Oxygen to remove the latter from the metals, and then later regenerate the acids needed to continue. Acid leach is a common process in extracting metals from ores, but so far as we know an integrated process like this has not actually been used on Earth:

F.2.1.1.1.5 Fabricate Parts

This takes finished materials from processing or storage, and transforms them into finished parts ready for assembly. Historically a wide variety of production machines and processes have been used for this function. We can organize them by type of material they work on, in parallel with the previous Processing function. In selecting which processes and machines to use we will try to follow the same thinking under Design Options in the Process Materials section above.

Safety & Shop Maintenance

Portable & Hand Tools

Stone and Concrete Fabrication

Due to their high mass and low fracture strength, these materials are often directly assembled in their final location. Some items like stone counter tops or steps are first cut and polished, then assembled. Concrete items like blocks or reinforced beams and panels are first cast, then installed in place. This fabrication step only includes the latter types which are not directly assembled in place.

  • Stone Fabrication - Conventional methods include chipping, sawing, or abrading to extract stone from the quarry, and then to rough shape pieces. Finishing and polishing usually involves abrasives. Modern methods include water or plasma jets, or lasers.
  • Concrete Fabrication - Conventional concrete involves mixing the ingredients (gravel, sand, Portland cement, water, and possibly additives), consolidating it into a mold, often with steel reinforcing, allowing it to wet-cure for a stated interval, then removing the mold. Alternatives include other cements, fiber reinforcing in distributed or bar form, and non-mineral fills such as styrene foam for insulation. Panels can be pre-assembled with reinforcing, structural connectors, window frames, and utilities. They are cast horizontally, then lifted in place with cranes.

Major Metalworking Machinery

For making metal parts, a conventional list of equipment can be drawn from machine shop inventories. These are broken into major shop machinery, and other shop equipment. A modern option is more general-purpose multi-axis machines that can do more than cut metal.

Traditional Machine Shop

The following items are based on an equipment list of a full service machine shop c. 2002.

Boring Mill (Horizontal) - e.g. DeVlieg 43K 48" X 72" N.C. - This has a large bed which can travel in the X direction, and a spindle which can travel in the Y and Z directions, and is designed to bore holes in the Y axis. The spindle includes a long horizontal rod which enables boring deep holes. The bed can have a cross motion in the Y axis and a rotary table as supplements. In some cases the bed moves first in Y axis and then in X (the order depends on which set of sliding ways is on the bottom). Different models vary in how much motion each axis can provide. More motion in Y allows boring longer holes along with the spindle mostion, while longer X axis allows drilling shallower holes in parallel in larger work pieces or multiple pieces at once. The table type has a raised bed, and the floor type has the bed installed at floor level.

Bridge Mill - e.g Nicolas Correa Bridge Mill FP 50 - This has a long table which moves in the X direction, and a two column bridge which supports a W axis (Z motion) cross rail. The cross rail allows the spindle head to move sideways in the Y axis, and the milling head can move in the Z axis (vertical ram). The W motion is 1-3 times the Z motion, and allows for variation in workpiece height. The Z motion allows for depth of milling within the piece. By flipping the piece you can get twice the total depth of milling. The milling head may be fitted with just a vertical spindle, or a variety of multiple axis motions for additional flexibility.

Vertical Machining Center - e.g. Cincinnati 5V-1000 - The basic version of this used to be called a milling machine. It has two or three axes of motion in the base or table, X, Y, and possibly Z, and the spindle has Z (vertical) motion. With the addition of rotation and tilt fixtures, more axes of motion of the workpiece are possible.

Horizontal Machining Center - e.g. Haas EC-1600 HMC - The table travels in X and Y axes, and spindle is mounted horizontally and travels in Z direction. An indexing platter, if included, rotates the workpiece about the vertical access to access different sides. The HMC is similar to the Boring Mill, but without the horizontal travel of the spindle.

Grinders - e.g. TOS Hostivar BU 28 - Grinders use a hard abrasive wheel which rotates at high speed and can be moved in very small increments. They are normally used for finishing, which reduces surface roughness or adjusts size by removing small amounts of material, or for sharpening other tools. Abrasive wheels in turn are Dressed, or cleaned of adhering material and brought back to their proper shape, by diamond or other extremely hard tools. The diamond or other extremely hard tools are mined or manufactured. A Surface Grinder moves the table in X and Y axes, while the wheel can be lowered in small increments. Assuming the table motions are flat, this will produce a flat surface. A Cylindrical Grinder rotates the work piece between centers on the X axis, and the grinding wheel also rotates and moves along a parallel axis. Fine adjustments can be made in the Y axis while moving in X, thus producing an accurate cylinder. An Inside Diameter (ID) Grinder holds the work piece by one end with a chuck or face plate which rotates about the X axis. A small grinding wheel is mounted on a parallel chuck so that it can grind the inside surface of a hole or tube. A Universal Grinder is designed to cut the complex shapes needed in milling and drilling bits, and thus can grind at angles in two or more axes.

Grinders generate high temperatures because of the rapid friction with the work piece. This can damage both the wheel and work piece, so usually a method of applying a coolant is part of the device. Since grinders can remove amounts as small as 1/4 micrometer at a time, a way to accurately measure the size of the work piece is needed so you know when you have reached the right size.

Lathes - e.g. LeBlonde 25/50 - A lathe generally rotates the workpiece in the X axis, while a cutting tool is moved in several axes parallel, perpendicular, or at angles. The workpiece is mounted to a face plate, chuck, or centering device at one end, called the Headstock, and a movable support or centering device if needed at the other end, called the Tailstock. For some large or heavy workpieces, the main axis is vertical (Z) and the workpiece rests on a large rotating table. The tool mount rides on rails parallel to the main axis, and has secondary motions in Y, Z, and sometimes at angles to these axes. By choice of cutting tool and how it is mounted, various cuts can be made. The main motion of the tool mount can be controlled by a lead screw which is geared to the workpiece rotation. Therefore it will move a fixed amount per rotation. This can be used to cut spiral grooves such as for screw threads (including more lead screws). The rotation speeds and depth of cuts can be varied to suit the work being done.

The simplest operation of a lathe is to generate cylinders of various diameters by simply moving the tool parallel to the main axis. In theory flat or linear features can be cut, but those are more suited to mill type machines.

Modern Alternatives

The MIT Center for Bits and Atoms is a university-based advanced fabrication and measurement laboratory. It's Equipment List gives a list of more advanced equipment. One modern alternative is to combine several of the above specialized machines into a general purpose multi-axis device. Another is Additive Fabriction, which uses processes to add material rather than cut it away. There are numerous subtypes of this approach.

Other Metalworking Equipment

In addition to the general machinery listed above, a variety of other equipment is used to work thinner sheets or bars that would deform too much under the cutting tool forces, or to prepare raw stock to the approximate size and shape before using the general machinery.

Brake - Uses clamps hold metal sheet, and leveraged or hydraulic pressure to bend it to a desired angle around a forming die. The die usually has a small radius to prevent the metal from cracking around a sharp corner.

Shear - Uses leverage or hydraulic pressure to cut metal sheet or other raw shapes to a desired length. Generally these cut in a straight line, but the Throatless type shears can cut curves. Essentially these are industrial versions of household and garden shears.

Saws - A Bandsaw uses a narrow toothed band wrapped around large wheels to cut thicker bars or shapes to length. The size cut is determined by the space between the wheels and their diameter. The cutting is relatively slow, but can go through quite large shapes. By angling the wheels relative to the raw stock, angled cuts can be made. For industrial scale work, usually the saw head moves rather than the raw stock, since it weighs less. A Cutoff Saw uses a circular toothed or abrasive wheel to cut smaller stock to length. A Table Saw uses a similar type of wheel that can be raised and tilted from below a flat table. Various jigs, clamps, and guides are fastened to the table to guide cuts. Table saws are typically used with softer metals or wood, because the cutting forces in harder metals will deform the wheel.

Welders - Are used to fasten pieces of metal together by melting at the point of contact or adding molten filler metal. There are several types of welders depending on type of metal and thickness. In some types an inert gas is used to protect the weld from oxidation. In others, a current is run through the metal at a contact point, and pressure applied to bond the melted surfaces.

Plasma Cutter - This uses an electric arc to generate a high temperature plasma in a gas flow nozzle. It can cut arbitrary shapes in many materials up to moderate thickness. It is moderately accurate so may require finishing for accurate work.

Presses - These use hydraulic pressure to form a workpiece against a prepared surface called a Die or Mold. Often the workpiece is heated to make the metal softer and easier to shape. If the die applies pressure between spaced supports it can be used for bending. One press can be used to make a variety of shapes by changing the dies or molds. Conventional dies and molds are made to a fixed shape. An option is to use programmable versions which change shape via screws, hydraulics, or replaceable inserts. An Arbor Press is used to insert one piece of metal into a slightly smaller hole in another. The pieces then are held by the pressure of the compressed metal on either side. For larger pieces this requires too much pressure, so instead the inner piece is chilled and the outer piece is heated so they shrink and expand respectively. When assembled and allowed to return to the same temperature, the parts will hold by pressure.

Material Handling - Various types of equipment to move heavy workpieces from place to place. The largest is one or more Bridge Cranes, which can essentially form the main structure of the building, or large parts thereof. Two rows of heavy columns support rails that run parallel to the long axis of the building. A structural bridge spans between the rails, along which a hoist can move the length of the bridge, and raise and lower heavy objects. Fork and Pallet Lifts move along the floor and raise objects using horizontal arms. They differ in how high they can lift and how the arms are supported.

Coordinate Measuring Machine - These are designed to accurately measure the dimensions of an object by touching a probe at different locations automatically. Since most metals expand and contract with temperature, this requires a controlled temperature area for accurate work. Older measuring methods include micrometers and mechanical gages. Very accurate measurements can be done using interference of light and counting wavelengths, although this is not common.

Cleaning and Painting - Machining often uses coolants to prevent heat build up, and raw stock is protected by grease or oil to prevent rust. Finished items are often painted to protect them. Thus a shop will have an area to clean off parts and then paint them as needed. These tasks can be messy and sometimes hazardous, so they are typically in separate areas from the shop floor.

Wood Fabrication

Wood is related to metals in the sense of being a relatively rigid solid. Wood is softer, and typically lower accuracy is acceptable, so lower power and simpler equipment can be used. It may make sense, however, to share many of the same machines as metal fabrication, especially at the start, to avoid duplication. Most of the wood by mass does not need much fabrication. If it is being used for construction, it would be cut and dried to mostly standard sizes, and can go directly to assembly. This function will then address the more custom elements to be made from wood. The largest of these would be items like glued truss structures.

Basic wood fabrication is very conventional and can be done with inexpensive tools. The alternatives would involve level of automation, and innovative printing and lamination methods. Some examples are 3D printing from paper (already demonstrated) modified to use strips, and so less waste, or a reinforced wood-epoxy composite.

Ceramics Fabrication

Traditional ceramics are one of the oldest human technologies, merely requiring the right kind of clay minerals, simple equipment to form it, and sufficient heat to fire it. By mass the largest quantity is liable to be brick and tile, which can benefit from automated production. A brick kiln can itself be made of brick or similar materials, so is easily self-expanding. Alternatives to conventional kilns would include solar heating to supplement other sources, and high quality insulation to reduce heat loss. Besides bulk items like brick and tile, and household wares, there are categories of technical and refractory ceramics. An example would be glassy carbon containers used in metals reduction.

Glass Fabrication

Given raw glass in inventory from the Process function, this task is to turn it into finished parts. Much of the glass will need to be in flat sections for windows and solar mirrors. If not already the right size, the main step is then to size it, and for mirrors to apply the reflecting coating. Curved segments can be created by slumping against a shaped mold. Alternatives include using a rotating mold, with or without a Tin bath, additive deposition, or adding high Curie point magnetic particles to the Tin so it can be shaped by fields.

Glass is very chemically stable, as well as transparent. Thus it is needed in more complex shapes for household goods, and for storage containers and processing in Production. Conventional methods to make them involve molding and blowing, and fusing simpler parts together. Alternatives for making complex glassware might include additive deposition. Metallic glasses are a rapidly cooled type of metal in a glassy rather than crystalline state, and may serve particular uses.

Polymer Fabrication

Fiber & Fabric Fabrication

Conventional cloth production is highly automated, and we are not likely to improve upon it. Specialized weaving of reinforcements may prove useful, and automated sewing is a good candidate for labor reduction. The conventional options (sewing machines) are quite inexpensive, even industrial grade versions. The complex task for an automated alternative would be cloth handling to replace what humans do in ordinary sewing. A possibility is temporary adhesives to replace pins.

Electrical & Electronics Fabrication

By mass, copper wire, motors, generators, and storage batteries are liable to be the most common electrical/electronic items. Next are silicon solar cells, if used in power production. Making custom circuit boards are an option worth investigating, as those can be done on a small scale. Custom components would need dramatic innovation, since electrical/electronic items are already mass produced in automated factories. Without uniquely cheap ways to make them, buying from outside is likely the best option.

Coatings & Printing Fabrication

Light Crafts

This includes paper & printing, glue, small scale molding & casting, & micro-scale items.

Other Fabrication

This includes other material types not included above. For the moment, none have been identified, but may arise during design.

F.2.1.1.1.6 Store Inventory

This task includes storage for materials, parts, and completed items not currently in use. It includes temporary storage for other Production functions, and long term storage for Habitation and Transport. It also includes environment protection and control (ie buildings) for the other production functions, and land for industrial tasks. This had to be included somewhere, and warehouse space for storage and building space for a factory floor are functionally similar. Rather than accounting for it under multiple headings, we collect it all here. Storage types by environment conditions include:

  • Outdoor Storage - This includes items like bulk gravel and sand, which do not need much protection, and outdoor parking of vehicles in active use. Tarps may provide partial weather protection.
  • Sheltered Storage - This provides raised ground, drainage, and roofing to protect from rain and other water sources, and reduce heat and light damage from the Sun.
  • Enclosed Storage - To the previous category, this additionally includes complete walls to block wind, debris, and vermin.
  • Conditioned Storage - To the previous category, this adds temperature and humidity controls, plus partitions for office and dust/vapor control from operations.
  • Specialty Storage - Certain items may need special conditions for safety, cleanliness, to prevent oxidation, or other reasons. These will need separate buildings or custom design according to the particular needs.

Storage capacity can be organized by load/area, item dimensions, and item mass, which then determines the equipment needed to take items in and out of storage.

Design Options:

Quantities of storage space are set by the needs of other functions, plus a margin for storage and maintenance supplies (extra roofing and siding, pallets, added shelf components), seasonal needs, and space for loading areas and movement of inventory. Types of conventional storage equipment includes shipping container-based storage, framed warehouse-type buildings, and tarps or other lightweight coverings when conditioned space is not needed. A single structure can combine several storage types, and evolve over time as needs change. Level of automation for storage tasks can be from fully manual to fully automated. Unconventional alternatives might include underground, or mobile/stackable storage racks which allow for dense packing until needed.

F.2.1.1.1.7 Assemble Elements

This includes assembly of parts and materials into higher level assemblies (collections of parts), leading to completed elements. It also includes dis-assembly of elements for maintenance or modification. This can generally be reversal of assembly steps, with some draining and cleaning added as necessary. Assembly can be divided into movable elements such as production machines and vehicles, and fixed elements such as buildings. The latter may require temporary weather protection and cleaning prior to resuming assembly. Fixed assembly includes placing concrete and field welding. Assembly of building modules indoors can reduce weather delays and increase automation.

Design Options:

Assembly can use a combination of direct human labor, remote control, robots, or automation. Conventionally automation and robotics is used for mass production, where the work to program the systems can be distributed over many copies. Manual methods were reserved to short production runs (one or a few items). Since program goals include applying advanced technology, we will explore ways to make automation economic for smaller locations and production rates:

  • Recognize that eventually multiple locations will be producing the items, so the effort to automate will be distributed, although not economic at the first location by itself. A key part of automation will be to automate the assembly of the production equipment itself, so that copies can be built efficiently.
  • Include a production language into the design of the item. CAD files typically describe the shapes of parts, and these can be converted to commands for a fabrication machine. For higher level assembly functions, the assembly tree of parts need to be converted to commands for robots and supporting tooling to execute. When the robotic capability is not available in the current state of the Production systems, then that step is output as instructions for a human to perform.
  • Develop easier ways to program the automation. This can include sensing how a human performs the task using cameras/instrumented clothing, converting that to automated steps, then editing those steps as needed for smooth operation. Recording remote control operation or direct movement of robot joints and tools is another way.

Modular assembly areas and tooling are the preferred approach to handle a variety of products. An example would be a clamping table with many positions to hold clamps while an item is being assembled. It is recognized that early growth of the location will be more manual, until enough automated equipment is in place.


F.2.1.1.1.8 Grow Organics

This includes growing microorganisms, plants, and animals to the point of harvest to provide useful items. It also includes preserving species outside their normal environment range, which can optionally be via inactive storage. Pets and ornamental plants fall under Personal Items. Some land space is required to grow biological products. The amount required will vary by quite a bit depending on what is produced and the land quality, and overlap with Habitation areas. For food security, and to reduce fluctuations in cost, some amount of stored food is desirable. For outdoor growth, some variation from weather will happen annually, which can be made up by changed planting schedules, or by the use of temporary leased land. Timber rights may be used instead of outright purchase of forest land to reduce costs during early construction. Some early timber can be obtained from site clearing for construction, if the land was well stocked.

Design Options:

Alternative options here include outdoor traditional crop fields with various tillage and other practices, enclosed greenhouses, vertical farming, rooftop gardens, standard forests, high-yield forestry with selected species and intended uses, indoor controlled lighting planting, and alternate microorganism species as producers. Genetic engineering of any of the living things is an option, though we may obtain the engineered organisms from outside rather than designing out own. Care of livestock is fairly specialized, and may be deferred until larger population is supported, or not done at all. We will give strong consideration to a program of site and organism improvements towards higher yields.